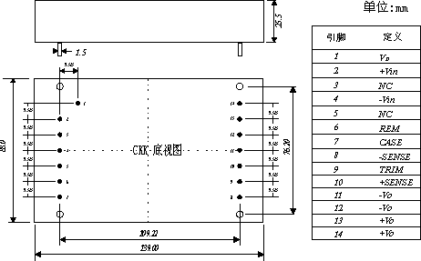
CKK系列DC/DC电源模块是高压输入,低压输出,大功率的经典产品.输入与输出隔离电压可达1000V,其内部设有多种保护功能和外部方便使用的引脚,SENSE远端遥感使远端输出更为精确,TRIM和REM端使电压可调与外部控制极易实现.另设有VD端子,可驱动抑制输入浪涌电流电路中的可控硅或MOS管,可有效抑制起动时产生的输入浪涌电流.其热保护性能灵敏,过压欠压安全可靠.其优越的性能被广泛应用在煤矿,铁路,电力发电厂等直流高压用电领域.
·输入电压范围宽,功率密度达35w/立方英寸
·高可靠性,长寿命设计,高压输入,大功率输出
·输入欠压过压保护,快速动态反应
·满负荷效率可达92%,功率覆盖范围广,便于升级
|

京公网安备 11011202001138号
